Inspiration
We chose the wind turbine farm of the Danish company Vestas as inspiration.
What it does
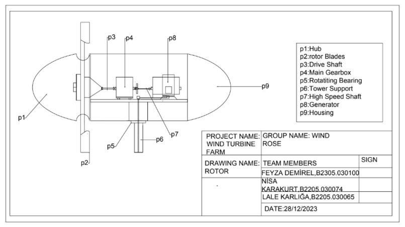
At its core, a wind turbine consists of aerodynamically crafted blades that rotate when exposed to the force of the wind. This rotational movement activates a generator, transforming the kinetic energy into electrical power. The captured energy is then seamlessly integrated into the grid, contributing to a greener and more sustainable future.
How I built it
First we looked at the reference pictures and the dimensions of these pictures and made our drawing according to these references.
Challenges I ran into
We had difficulties in making ideas and measuring the dimensions we could not find.
Accomplishments that I'm proud of
We learned the Autocad program and became better equipped on how to make presentations and how to write reports
What I learned
In summary, the report-writing process has been an enriching experience, contributing to my professional development in various dimensions. It has not only enhanced my technical skills but also fostered a more comprehensive approach to problem-solving and communication.
What's next for Wind Turbine Farm
In essence, the future for the Wind Turbine Farm involves a multifaceted approach, encompassing technological advancements, community involvement, and strategic expansion to further contribute to the sustainable energy landscape.
Built With
- autocad
- excel
- powerpoint
- word






Log in or sign up for Devpost to join the conversation.